INSTALACIÓN DE ALMACENAMIENTO DE ENERGÍA TERMOQUÍMICA-
MECÁNICA Y PROCEDIMIENTO DE ALMACENAMIENTO DE ENERGÍA
OBJETO DE LA INVENCIÓN
La invención pertenece al sector energético y en concreto al sector de almacenamiento de energía. También se emplea para la generación de combustibles con elevada concentración de metano como el gas natural o similares.
ANTECEDENTES DE LA INVENCIÓN
El almacenamiento de energía es un área de investigación con un gran desarrollo tanto para una mejor integración en la red de fuentes de energía renovables como para la gestión optimizada del recurso energético.
Los sistemas de almacenamiento de energía térmica más desarrollados a nivel industrial son los sistemas de almacenamiento de calor sensible. Estos usan como medio de almacenamiento agua, sales fundidas, aceites minerales u otros materiales de elevada capacidad calorífica en los que el calor se almacena debido sólo a su variación de temperatura.
Otros sistemas de almacenamiento de energía térmica ampliamente estudiados son los basados en materiales que experimentan un cambio de fase al ser calentados (calor latente) .
Una alternativa al almacenamiento de calor sensible o latente es el uso de reacciones químicas reversibles, actualmente en estado de investigación. Por lo general, las instalaciones de almacenamiento de energía termoquímica (TCES) se caracterizan por el uso de dos reactores: un reactor donde tiene lugar la reacción endotérmica que usa el calor suministrado por una fuente externa (fase de carga) ; y un reactor exotérmico, en el cual la reacción inversa libera el calor previamente almacenado (fase de descarga) . El calor liberado durante la fase de descarga es empleado en función de la temperatura y potencia liberada (por ejemplo para producción de electricidad, calefacción doméstica, procesos industriales, etc.) .
Una de las principales ventajas de los sistemas TCES es que, según la reacción reversible involucrada, se pueden alcanzar elevadas densidades de energía en comparación con el almacenamiento de calor sensible o latente. Además, si los reactivos son estables, los mismos se pueden almacenar por largos períodos de tiempo, permitiendo un almacenamiento de larga duración, incluso estacional si los productos pueden ser almacenados a temperatura ambiente.
Un tipo de almacenamiento de energía termoquímico actualmente conocido se basa en la descomposición térmica del metanol.
El metanol se produce a nivel industrial generalmente mediante gas de síntesis obtenido a partir de reformado de gas natural con vapor, si bien también es posible producir el gas de síntesis mediante: i) gasificación de carbón o biomasa; ii) a partir de biometano; iii) mediante un proceso de captura y reutilización de CO2; iv) mediante residuos de madera "black liquor" y v) mediante procesos de conversión del exceso de electricidad renovable en combustible líquido. En estos procesos tienen lugar una serie de procesos termoquímicos, que incluyen pirólisis, gasificación y licuefacción, según los tipos de productos buscados.
En este sentido, ya se ha estudiado la posibilidad de producir metanol a partir de biomasa, mediante el uso de energía solar. La reacción reversible involucrada en la descomposición de metanol en hidrógeno y monóxido de carbono viene dada por la siguiente expresión:
CH3OH + AHr ^ 2H2 + CO
La entalpía de reacción en condiciones estándar es AH°= 90.7 kJ/mol. Además, la descomposición térmica del metanol puede implicar otras reacciones secundarias que conducen a la formación de subproductos como dimetiléter y metano.
El uso de la reacción de descomposición del metanol como sistema de almacenamiento de energía presenta las siguientes ventajas:
• El metanol se encuentra en estado líquido en condiciones ambiente. Su temperatura de ebullición a presión atmosférica es de aproximadamente 65°C. Esto permite almacenamiento en volúmenes reducidos y facilita su manejo y transporte.
• La reacción ocurre a temperaturas moderadas, dependiendo del catalizador utilizado. La conversión completa de metanol se puede obtener a temperaturas alrededor de 315°C. Ésta es una temperatura de reacción relativamente baja frente a la requerida en otras aplicaciones TCES por lo que resulta de interés en aplicaciones de almacenamiento de energía a media/baja temperatura.
• El metanol puede producirse a partir de biomasa mediante procesos de pirólisis o gasificación.
Así pues, la descomposición térmica del metanol resulta de interés integrada con aplicaciones de media/baja temperatura como pueden ser plantas solares de tecnología cilindro-parabólica. El uso de energía solar para llevar a cabo la reacción de descomposición del metanol ya ha sido estudiado en el estado de la técnica, presentando buenos resultados en términos de rendimiento. El sistema funciona con una corriente de entrada de metanol que se descompone dentro del reactor solar a una temperatura en torno a 300 ° C, con una tasa de conversión del metanol en el entorno del 90 % y utilizando como catalizador CuO/ZnO/AL2O3. La reacción da como resultado gas de síntesis (hidrógeno y monóxido de carbono) , que se envía a una unidad de potencia donde se usa como combustible.
Una vez que se ha producido y almacenado el gas de síntesis, este se puede usar directamente como combustible en un proceso abierto, o bien realizar en un proceso cerrado la reacción inversa de síntesis de metanol. La temperatura a la que se produce la reacción de descomposición de metanol con una conversión apreciable es alrededor de 250 °C. La reacción inversa tiene lugar con una conversión alta a una presión relativamente alta (50 bar) . Debido a la temperatura moderada y altas presiones necesarias en la reacción exotérmica, el empleo de un ciclo cerrado directo presentaría un bajo rendimiento y retos tecnológicos para su aplicación industrial.
Por otro lado, la reacción entre los productos del proceso de descomposición del metanol puede dar lugar a la formación de metano y agua, conocida como reacción de metanación. La metanación da como resultado un gas (metano) a alta temperatura y resión que puede expandirse en una turbina para la producción eficiente de electricidad. El metano obtenido puede ser quemado para la producción convencional de electricidad o para su uso en procesos térmicos.
La reacción de metanación es:
3H2 + CO CH4 + H2O + AHr
La entalpía de reacción en condiciones estándar es AH°= -206 kJ / mol. El grado de conversión del CO es cercano a uno a 30 bar y 600°C dependiendo del catalizador utilizado. A presión atmosférica, la conversión de CO es total alrededor de los 400°C.
Existen diferentes propuestas de sistemas de almacenamiento de energía basados en el uso de metanol. Se ha propuesto por ejemplo un sistema de almacenamiento de energía térmica que utiliza la descomposición y síntesis de metanol. En este sistema la síntesis de metanol tiene lugar en dos etapas, con formiato de metilo como producto intermedio.
El uso de energía solar para la descomposición de metanol ha sido ya descrito en el estado de la técnica mediante su integración con un ciclo de potencia sin sistema de almacenamiento. Asimismo, el documento DE102012214907describe un sistema que comprende una unidad de electrólisis de una planta de vapor para proporcionar hidrógeno y oxígeno y un reactor de metanación que utiliza dióxido de carbono. La unidad de electrólisis genera hidrógeno y oxígeno mientras que la unidad de metanación está configurada para sintetizar metano y / o metanol.
También se ha propuesto un sistema que produce una corriente de metano e hidrógeno. En este sistema una corriente que contiene alcanos se mezcla con vapor y dióxido de carbono. Las reacciones en que se basa este sistema no permiten almacenar energía y el objetivo es producir una mezcla de metano-hidrógeno a coste reducido.
Se conoce asimismo un método de producción de metanol, descrito en US5767165 basado en la descomposición térmica de metano y la posterior reacción del hidrogeno obtenido con CO2.
También se ha descrito un proceso de descomposición térmica de metanol en el rango 250°C-500° C, y se han realizado estudios en base al proceso para controlar la relación H2/CO producida.
En el estado de la técnica también se ha descrito, en el documento GB798741, un reactor que usa metanol como fuente principal para producir un gas que contiene hidrógeno,
monóxido de carbono y metano. El calor liberado por las reacciones exotérmicas se utiliza para impulsar el proceso endotérmico. Es decir, se describe una conversión química del combustible que no permite el almacenamiento de energía.
DESCRIPCIÓN DE LA INVENCIÓN
La presente invención propone una instalación de almacenamiento de energía termoquímica-mecánica y un procedimiento de almacenamiento de energía en dicha instalación.
La clave de la invención es que combina los procesos de descomposición térmica del metanol, mediante aporte de calor a media/baja temperatura (preferentemente inferior a 350°C) , compresión de los gases producidos de la descomposición del metanol (con esto concluye lo que se denomina fase de carga) , y el proceso de metanación del gas de síntesis que libera una corriente rica en metano.
Se obtiene una corriente rica en metano a alta presión (preferentemente entre 25 y 70 bar) y temperatura (preferentemente superior a 500°C) que se expande posteriormente en una turbina para recuperar parte de la energía que se ha empleado en el proceso de compresión durante la fase de carga para el almacenamiento (denominada fase de descarga) . Asimismo, la instalación que se propone comprende una unidad de almacenamiento para el gas de síntesis producido.
La instalación comprende un bloque endotérmico donde se lleva a cabo una etapa denominada fase de carga, que permite el almacenamiento de energía de dos formas distintas, química y mecánica. Por una parte, se almacena el calor aportado mediante la ruptura de enlaces químicos del metanol (esto ocurre en un reactor endotérmico) . Por otra parte, se almacena energía mecánica mediante la compresión de los gases de síntesis producidos en dicha reacción (energía aportada por un compresor) .
Asimismo, la instalación comprende un bloque exotérmico donde se lleva a cabo una etapa que se ha denominado fase de descarga y que consiste en la metanación del gas de síntesis (que ha sido generado previamente en el bloque endotérmico) . En ella se obtiene un gas a alta temperatura (superior a 600°C) y con una alta concentración de metano (si se realiza la conversión completa del hidrógeno, se puede obtener en una realización de la invención, una corriente con una composición del 66, 7% molar en gas metano) . Dicha corriente con alta concentración de metano se puede emplear en sistemas de combustión convencionales (por ejemplo en calderas de procesos industriales) .
El bloque endotérmico y el bloque exotérmico pueden trabajar simultáneamente o en momentos diferentes. Además, cada bloque está equipado con unos intercambiadores de calor que permiten optimizar la recuperación térmica global del sistema. Estos intercambiadores pueden ser independientes desde el punto de vista térmico para cada bloque, o bien pueden estar acoplados entre los bloques (es decir, se pueden disponer intercambiadores de calor que transfieran calor desde el lado endotérmico al exotérmico o viceversa) .
La instalación propuesta presenta un notable rendimiento de almacenamiento y flexibilidad de integración con otras tecnologías. También puede acoplarse a otras instalaciones en las que se realicen procesos industriales que requieran flujos de calor o acoplarse a sistemas de producción de energía a altas temperaturas.
También permite el aprovechamiento del excedente de energía que pudiera existir en la red eléctrica por un pico de suministro proveniente de fuentes de energía renovables (por ejemplo energía eólica durante horas nocturnas) . Además, la instalación permite hacer frente a picos de demanda de electricidad durante el día.
El reactor del bloque endotérmico está alimentado por una corriente de metanol y la fuente de calor empleada para la reacción es una fuente de media/baja temperatura. Dicha fuente de calor puede ser una fuente solar (de media/baja temperatura) . El reactor endotérmico puede ser integrado con los concentradores solares (el metanol reacciona en el concentrador solar mismo, es decir, el propio concentrador es el reactor endotérmico cuando la instalación dispone de un sistema que comprende concentradores solares) o puede ser externo (se utiliza un fluido transmisor térmico ue lleva el calor desde los concentradores solares o desde cualquier otra fuente térmica hasta el reactor endotérmico) .
Posteriormente, la instalación permite proporcionar calor a alta temperatura durante la fase de descarga (libera una corriente rica en metano a alta presión y alta temperatura) . Las temperaturas relativamente bajas requeridas para la reacción endotérmica de descomposición del metanol, en torno a 300°C, hacen que la instalación sea adecuada para su aplicación en una amplia diversidad de áreas geográficas, incluso con disponibilidad moderada de recurso solar, así como en procesos industriales en los que existan corrientes de calor residuales a temperatura suficientemente alta.
La instalación puede emplearse como sistema de almacenamiento térmico, mediante la ruptura y formación de enlaces químicos, en cualquier aplicación con calor a temperatura media/baja (en un rango en torno a 300°C) para llevar a cabo la reacción de descomposición de metanol. Pudiendo realizarse este aporte de calor mediante sistemas solares de media/baja temperatura o mediante calor residual de otros procesos. Además, las corrientes ricas en componentes combustibles, obtenidas a través de la reacción de metanación, principalmente metano y monóxido de carbono, pueden ser utilizadas como combustible para generación de energía térmica y/o producción de potencia no mencionadas en la presente descripción.
El almacenamiento termoquímico del calor aportado al reactor endotérmico mediante la fuente de calor a media/baja temperatura se lleva a cabo en el bloque endotérmico, que combina la descomposición térmica de metanol en un reactor endotérmico para generar gas de síntesis el cual es comprimido para su almacenamiento. El gas de síntesis puede almacenarse durante largos periodos si la operación de los bloques endotérmico y exotérmico de la instalación está desacoplada. Dicho gas de síntesis comprende mayoritariamente hidrógeno y monóxido de carbono.
La fase de descarga se lleva a cabo en el bloque exotérmico. Se realiza la reacción de metanación en la que el gas de síntesis almacenado a alta presión se envía a un reactor exotérmico en el que se obtiene, a partir del gas de síntesis comprimido, una corriente de gas con alto contenido en metano. El gas producido de la metanación se envía a una turbina (o cualquier otra máquina térmica motora) que también forma parte el bloque exotérmico y que permite generar energía mecánica (o eléctrica en el caso de estar acoplada a un generador eléctrico) .
La energía mecánica requerida para la compresión del gas de síntesis para su almacenamiento puede ser eléctrica o mecánica (por ejemplo, accionada por motores térmicos operados con metano o con otros combustibles) . El proceso de compresión del gas de síntesis puede realizarse en una sola etapa o en varias etapas con refrigeración intermedia. Si se hace pasar el gas de síntesis por recuperadores de calor intermedios, se reduce el consumo energético para la compresión. Antes de ser almacenado, preferentemente el gas de síntesis se enfría en un separador, que forma parte del bloque endotérmico, hasta alcanzar una temperatura cercana a la temperatura ambiente. Este enfriamiento realizado en el separador permite separar el metanol sin reaccionar mediante un proceso de condensación ya que el gas de síntesis no condensa y puede fluir desde la parte superior del separador. El metanol líquido se recircula para mezclarlo con el metanol entrante en el reactor endotérmico y el gas de síntesis se envía al tanque de almacenamiento.
El bloque exotérmico o fase de descarga comprende un reactor exotérmico en el que se realiza la reacción de metanación. A dicho reactor exotérmico entra el gas de síntesis, que estaba almacenado a presión en el tanque de almacenamiento del bloque endotérmico. Previamente dicho gas se calienta utilizando calor disponible de las corrientes de gases que salen de la turbina (máquina térmica motora o motor térmico) o cualquier otra corriente a temperatura disponible de la integración de procesos.
En fase de descarga la recuperación de energía se realiza mediante expansión de la corriente rica en metano para producir energía mecánica en la turbina o mediante uso del metano producido quemándolo en una planta de potencia, en procesos térmicos o en procesos químicos.
En el reactor exotérmico tiene lugar la reacción de metanación que se lleva a cabo con un exceso de monóxido de carbono. A la salida del reactor exotérmico se tiene una corriente de gas rica en metano a una temperatura que preferentemente es superior a los 600°C (es decir, es una temperatura más elevada que la de la fuente de calor original usada en la descomposición del metanol que se encuentra, preferentemente, n torno a los 300° C) . Estas temperaturas se alcanzan preferentemente cuando el reactor opera a presiones de 30 bar o superiores.
Gracias a que la instalación comprende el reactor exotérmico en el que se produce la metanación, permite optimizar el uso de la energía química contenida en el gas de síntesis obtenido como producto de los procesos realizados en el bloque endotérmico. La conversión en metano depende de las condiciones de operación (temperatura y presión de metanación) , de la composición del gas de entrada (inyección de otros gases) y del catalizador utilizado. La potencia liberada en la reacción se controla mediante el ajuste del caudal másico del gas de síntesis liberado desde el tanque de almacenamiento. La temperatura de la reacción se controla ajustando la tasa de caudal másico y la presión de metanación. Los parámetros de configuración óptimos varían en función del propósito de la aplicación y del nivel de potencia requerido.
En un ejemplo de realización se pueden inyectar otros gases en el reactor exotérmico para que actúen en la reacción de metanación (por ejemplo gases inertes, dióxido de carbono, monóxido de carbono, hidrógeno) . Estos gases pueden usarse internamente en el reactor exotérmico para emplear el calor liberado por la reacción de metanación. En función del objetivo de la instalación se puede seleccionar un valor óptimo para conseguir que la instalación sea más eficiente energéticamente o para reducir el volumen de almacenamiento del gas de síntesis.
La corriente de gases con alto contenido en metano se puede usar directamente en aplicaciones de combustión como por ejemplo para generación térmica, eléctrica o combinaciones de ambas. Asimismo puede emplearse directamente en aplicaciones ya existentes que estén diseñadas para operar con gas natural (como por ejemplo turbinas de gas, ciclos combinados o calderas) . En otros casos, la corriente de gases con alto contenido en metano se puede emplear para producir energía eléctrica mediante expansión directa. En estos casos, la instalación comprende una turbina montada aguas debajo del reactor exotérmico. En la turbina se pueden introducir el metano formado en el reactor exotérmico y el monóxido de carbono que no ha reaccionado. En este caso, se puede recuperar una parte de la energía eléctrica utilizada para la compresión del gas de síntesis previa a su almacenamiento en la fase de carga (en el bloque endotérmico) .
Además, en un ejemplo de realización, el gas de síntesis que se extrae del tanque de almacenamiento para enviarlo al reactor exotérmico se puede hacer pasar por un segundo separador. En él, el agua se enfría hasta temperatura ambiente para separarla, por condensación, del resto del gas. De esta forma se obtiene una corriente rica en metano que se puede enviar directamente para su uso como combustible en una caldera o sistema de producción de potencia.
En un ejemplo de realización, la instalación se acopla a un sistema de producción de potencia, como por ejemplo un ciclo combinado, de manera que los gases producidos en la metanación se queman en una cámara de combustión suplementaria y el calor producido en la reacción se utiliza como calor adicional para el ciclo de potencia (se puede usar por ejemplo para sobrecalentar el vapor o en el exceso de evaporación en un ciclo de vapor) o para precalentar el aire de salida del compresor previamente a su entrada a la cámara de combustión en un ciclo de una turbina de gas..
En otro ejemplo de realización, el calor liberado en el reactor exotérmico se emplea internamente en la instalación, por ejemplo, aumentando la tasa de flujo másico de la corriente de entrada al reactor exotérmico (de esta forma se consigue que el reactor funcione en un régimen cercano a un reactor adiabático y se favorece la absorción del calor generado con las reacciones que se producen en su interior) .
En una realización de la invención, la instalación comprende un electrolizador para producir hidrógeno que se emplea en el reactor exotérmico para conseguir una reacción de metanación estequiométrica, o acercarse a ello. Esta variante proporciona una mayor cantidad de calor en el proceso de metanación y produce una corriente con muy alta concentración de metano (pudiendo haber una pequeña cantidad de CO dependiendo de las condiciones de reacción) . Por otro lado aumenta el consumo eléctrico del sistema.
En otra realización posible, el reactor endotérmico trabaja a alta presión. En este caso, el aumento de presión penaliza la reacción endotérmica, por lo que se requiere una temperatura más alta o se obtiene menos conversión de metanol. Sin embargo se reduce el trabajo requerido en el proceso de compresión del gas de síntesis. En esta variante, la instalación puede necesitar de fuentes de calor a mayor temperatura. Para el caso de energía solar, en función del nivel de temperatura, la instalación puede comprender sistemas de concentración de tecnología de torre y de cilindro parabólico.
Es también objeto de la presente invención un procedimiento de almacenamiento de energía termoquímica-mecánica en la instalación de la presente invención.
El procedimiento de generación y almacenamiento comienza en el reactor endotérmico donde se produce la descomposición de metanol en gas de síntesis. El proceso continúa en un recuperador de calor y posteriormente el gas de síntesis se comprime en un compresor (alternativamente en un tren de compresores con refrigeración intermedia) . El calor contenido en el gas de salida del compresor se recupera en un recuperador de calor antes de entrar en el separador. En el separador, la cantidad de metanol que no haya reaccionado en el reactor endotérmico se separa del gas de síntesis obteniéndose este en forma líquida. El metanol es recirculado y se incorpora al flujo de metanol entrante, calentándose a través de dichos recuperadores. El gas de síntesis se manda al tanque de almacenamiento completándose así la fase de carga del sistema.
La fase de descarga comienza con la salida del gas de síntesis del tanque de almacenamiento. Dicho gas se calienta a través de un recuperador de calor y reacciona en el reactor exotérmico donde tiene lugar la reacción de metanación. En dicha reacción se produce calor a una temperatura alrededor de 600 °C o superior que puede utilizarse para generar energía eléctrica en un ciclo de potencia externo. El gas producido en la metanación se manda a una turbina o máquina térmica motora y su expansión genera energía mecánica que es convertible a energía eléctrica. Dicho gas se manda al recuperador de calor y posteriormente a un separador donde se separa el agua producida en la reacción de metanación y se puede enviar a un ciclo de potencia, un sistema de generación térmica o un proceso químico.
El procedimiento parte de una fuente de metanol. Dicha fuente de metanol puede ser de origen múltiple y puede ser renovable en caso de que proceda de biomasa y/o residuos orgánicos. En otros casos, el metanol puede proceder de diferentes procesos de gasificación, combinados con procesos de captura de dióxido de carbono, procesos de hidrogenación, o cualquier otro.
La presente invención es una instalación integrada (combina fase de carga y de descarga) que presenta un comportamiento sinérgico del que se derivan, entre otras, las siguientes ventajas:
• Proporciona almacenamiento de energía aplicable para cualquier potencia térmica de entrada, ya sea para microgeneración o escala industrial.
• Permite un elevado tiempo de almacenamiento sin pérdidas térmicas.
• Es un sistema de tri-generación, capaz de producir gas con alto contenido en metano, energía térmica a alta temperatura y energía eléctrica con altos rendimientos. La recuperación eléctrica es de aproximadamente el 75% y el flujo de calor neto a alta temperatura generado en el tiempo de descarga es mayor que el de entrada a baja temperatura. Presenta la capacidad de generar energía en forma de electricidad, calor o mediante la producción de un combustible, permitiendo una gran flexibilidad para satisfacer la necesidad del usuario.
• El calor aportado tiene lugar a temperaturas medias-bajas, en torno a 300 °C e inferiores, que pueden ser alcanzadas por sistemas de concentración solar actuales, y el proceso de liberación de calor permite temperaturas de hasta 600 °C dependiendo de las condiciones de funcionamiento en el reactor de metanación. El calor liberado puede usarse para aumentar la producción de energía eléctrica o para cualquier otro uso en procesos industriales.
• La integración con sistema de producción de potencia, permite almacenar energía térmica con alto rendimiento. En este sentido, funciona como una batería, para la cual la energía para accionar los compresores, de origen eléctrico o mecánico, almacenada durante la fase de carga (por ejemplo proveniente de energía fotovoltaica) puede inyectarse en la red eléctrica en el momento apropiado del día para satisfacer el pico de demanda.
• El sistema produce un gas con un poder calorífico inferior (PCI) más alto que el metanol líquido.
Otra ventaja asociada a la presente invención es que la integración del proceso de descomposición del metanol en la fase de carga (bloque endotérmico) permite que el proceso presente elevadas sinergias para la producción de electricidad y metanol a partir de biomasa. La media-baja temperatura requerida para el proceso de reacción de descomposición de metanol (en el reactor endotérmico) permite el uso de energía olar para su funcionamiento incluso en áreas geográficas con irradiación solar moderada.
Por otra parte, la integración del proceso de metanación (en el reactor endotérmico) en la fase de descarga (bloque endotérmico) permite el uso de catalizadores de bajo coste ya que no es necesaria una alta selectividad del metano. Además, la presencia de subproductos no afecta al funcionamiento de la instalación.
En comparación con instalaciones del estado de la técnica, que no comprenden la realización de procesos de metanación (incluyendo por tanto corrientes de monóxido de carbono e hidrogeno) , la presente invención permite el uso del gas producido en sistemas de combustión convencionales, con combustión estable y sin necesidad de redimensionar o modificar el sistema. Esta ventaja está asociada al empleo de metano en la combustión, combustible que resulta más fácil de quemar en los dispositivos convencionales hoy en uso en la industria, que un gas con contenido de hidrógeno (que requiere el rediseño específico de los equipos convencionales para su funcionamiento, además de requisitos especiales por el trabajo con hidrógeno, que es un gas problemático en términos de manejo y almacenamiento) .
Además, de acuerdo con la configuración empleada, la invención permite la recuperación de energía a través de la turbina montada aguas abajo del reactor exotérmico como valor añadido con respecto a soluciones descritas en el estado de la técnica.
En general, en cualquier sistema, hay perdidas de eficiencia asociadas al proceso de almacenamiento (debido a pérdidas de calor sensible desde el tanque de almacenamiento, necesidad de comprimir gases, etc.) . En el sistema descrito, la metanación permite que el proceso de almacenamiento (almacenamiento de energía mediante ruptura/creación de enlaces químicos) sea eficiente gracias a la turbina dispuesta aguas abajo del reactor exotérmico. Al aumentar la presión de metanación, también es posible obtener una reacción de metanación a más alta temperatura en el reactor exotérmico con el consiguiente aumento de eficiencia del sistema.
El proceso de metanación permite controlar la composición del producto para producir un gas con una baja concentración de contaminantes. Si la instalación está acoplada a un campo solar (térmico y fotovoltaico) y el metanol es producido a partir de biomasa, n el ciclo completo la generación es renovable y no añade emisiones de CO2 al balance neto. Si la instalación está acoplada a un ciclo combinado, el calor de metanización puede usarse para sobrecalentar en el ciclo de vapor.
La invención introduce la novedad de poder emplear como foco caliente en el reactor endotérmico fuentes renovables, como son energía solar térmica o biomasa así como calor residual de procesos. Esta energía aportada, que puede ser a media-baja temperatura, se almacena en los enlaces químicos y puede ser recuperada con posterioridad.
DESCRIPCIÓN DE LOS DIBUJOS
Para complementar la descripción que se está realizando y con objeto de ayudar a una mejor comprensión de las características de la invención, de acuerdo con un ejemplo preferente de realización práctica de la misma, se acompaña como parte integrante de dicha descripción, un juego de dibujos en donde con carácter ilustrativo y no limitativo, se ha representado lo siguiente:
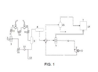
Figura 1.- Muestra un esquema de la instalación y el recorrido de las diferentes corrientes de fluidos entre elementos de la instalación.
Figura 2.- Muestra una vista de un esquema de un ejemplo de realización en la que la instalación está acoplada a un ciclo combinado. Se han representado solo los elementos de la instalación que interactúan con los elementos del ciclo combinado.
Figura 3.- Muestra una vista de un esquema del ciclo de vapor del ciclo combinado del ejemplo de la figura 2.
Figura 4.- Muestra una vista de un esquema de un ejemplo de realización en la que la instalación comprende un bloque de recalentamiento intermedio entre el reactor exotérmico y la turbina dispuesta aguas abajo del reactor endotérmico.
REALIZACIÓN PREFERENTE DE LA INVENCIÓN
A continuación se describen, con ayuda de las figuras 1 y 4, unos ejemplos de realización de la presente invención.
Se propone una instalación de almacenamiento de energía que comprende un bloque endotérmico y un bloque exotérmico. Como se puede ver por ejemplo en la figura 1, el bloque endotérmico comprende al menos un reactor endotérmico (1) configurado para recibir una corriente de metanol y calor (2) y producir un gas de síntesis (3) por descomposición térmica del metanol. El bloque exotérmico comprende al menos un reactor exotérmico (5) configurado para recibir una corriente de gas de síntesis proveniente del bloque endotérmico y producir por metanación a alta presión y alta temperatura una corriente de gas rica en metano (6) . Asimismo, el bloque exotérmico comprende un motor térmico (7) configurado para recibir la corriente rica en metano (6) y generar energía mecánica. Preferentemente el motor térmico (7) es una turbina.
El bloque endotérmico puede comprender también un compresor (4) configurado para recibir el gas de síntesis (3) obtenida del reactor endotérmico (1) . En esta realización el bloque endotérmico comprende adicionalmente un tanque de almacenamiento de gas de síntesis (8) configurado para almacenar el gas de síntesis que ha pasado por el compresor (4) .
También preferentemente en esta realización el bloque endotérmico comprende adicionalmente un separador (9) , situado entre el compresor (4) y el tanque de almacenamiento del gas de síntesis (8) , y configurado para separar metanol líquido de la corriente de gas de síntesis que proviene del compresor (4) . En el separador (9) se enfría la corriente entrante hasta temperatura ambiente. Eso permite condensar el metanol entrante.
Asimismo, la instalación puede comprender un tren de compresión adicional (10) situado entre el compresor (4) y el bloque exotérmico.
La instalación puede comprender adicionalmente un mezclador (12) configurado para recibir una corriente de metanol líquido proveniente del separador (9) y una corriente de metanol entrante (13) . El mezclador permite incrementar el flujo de masa de hidrógeno en fase de descarga con lo que se puede integrar la producción de hidrógeno y realizar la reacción de metanación en modo estequiométrico.
En una realización alternativa, la instalación comprende adicionalmente una bomba situada previa al reactor endotérmico (1) y configurada para recibir la corriente de etanol antes de ser enviada a dicho reactor endotérmico (1) . Esta realización permite realizar la reacción endotérmica a alta presión y alta temperatura. Es necesario tener altas temperaturas para descomponer el metanol pero se elimina el uso de compresores. Es una variante que permite incrementar el rendimiento de la instalación e integrarla con alto rendimiento con solar/calor residual a alta temperatura.
La instalación puede comprender también intercambiadores de calor adicionales para recuperación de calor del sistema (11) . Preferentemente comprende una pluralidad de intercambiadores de calor situados en el bloque endotérmico, en el bloque exotérmico o entre ambos.
En un ejemplo de realización comprende también una conexión a una caldera, ciclo de potencia (14) , proceso químico o proceso térmico, configurada para recibir calor a partir de la corriente de gas rica en metano (6) proveniente del reactor exotérmico (5) y recibir una corriente de gas rica en metano tras pasar por la turbina (7) .
En este caso además la instalación puede comprender un segundo separador (15) configurado para recibir una corriente de gas rica en metano tras pasar por la turbina (7) y eliminar el agua de dicha corriente antes de enviarla a la caldera o ciclo de potencia (14) .
El bloque endotérmico y el bloque exotérmico operan simultáneamente o desacoplados en el tiempo.
Una de las claves de la invención es que el reactor endotérmico (1) puede emplear como fuente de calor energía de origen renovable, seleccionada entre energía solar o biomasa, o calor residual recuperado. En este sentido, la instalación puede encontrarse integrada con un concentrador solar, una caldera de biomasa, o sistemas de recuperación de calor residual de procesos industriales. Puede comprender una conexión conectada al reactor endotérmico (1) y configurada para conectarse a una instalación de captación y recibir un fluido transmisor térmico.
Asimismo, es objeto de la presente invención un método de almacenamiento de energía en la instalación descrita previamente. Dicho método comprende las siguientes etapas:
-descomponer térmicamente una corriente de metanol en el reactor endotérmico (1) ;
-realizar una metanación del gas de síntesis comprimido en el reactor exotérmico (5) y obtener una corriente rica en metano a alta presión y alta temperatura;
-enviar la corriente rica en metano a un motor térmico para generar energía mecánica y/o a un sistema térmico y/o a un proceso químico.
En los casos en los que la instalación dispone de un compresor (4) , el método comprende una etapa en la que se envía el gas de síntesis obtenido en el reactor endotérmico (1) a un compresor (4) para comprimir dicho gas de síntesis. Asimismo puede comprender etapas de enfriamiento intermedio del gas de síntesis comprimido antes del tanque de almacenamiento (8) .
En una realización de la invención, antes de la etapa en que se descompone térmicamente una corriente de metanol en el reactor endotérmico (1) , comprende una etapa en la que se envía la corriente de metanol a una bomba.
Como se ha descrito previamente, la fuente de energía del reactor endotérmico es una fuente de calor a media/baja temperatura.
Preferentemente el método comprende una etapa intermedia en la que se separa el gas de síntesis comprimido en el separador (9) para obtener una corriente de metanol líquido recirculada y gas de síntesis comprimido. Además el método comprende mezclar una corriente de metano de entrada con la corriente de metanol líquido recirculada y en la que se envía dicha corriente al reactor endotérmico (5) .
La etapa en la que se comprime el gas de síntesis es realizada por fases en las que el gas de síntesis se hace pasar por una pluralidad de compresores. Adicionalmente comprende el envío de gas de síntesis a intercambiadores de calor en su paso entre compresores.
Además el método comprende una etapa en la que se envía la corriente rica en gas metano que se ha hecho pasar por el motor térmico (7) a un segundo separador (15) , del que se obtiene una corriente de gas de alto contenido en metano y el agua que ha ondensado, y en la que se envía la corriente de gas de alto contenido en metano a
un ciclo de potencia o a procesos químicos o térmicos externos.
EJEMPLO 1
Como ejemplo de la presente invención se describe una realización en una instalación
como la mostrada en la figura 1 con almacenamiento del gas comprimido a 50 bar. Los
datos principales del ejemplo 1 se muestran en la tabla 1.
En este caso el proceso de metanación tiene lugar a 50 bar y 700°C, y hay conversión
completa del hidrógeno en la reacción de metanación. Se puede predecir un
rendimiento en la recuperación eléctrica, definido como la proporción entre la
producción eléctrica de la turbina aguas abajo del reactor exotérmico y el trabajo
consumido en la compresión, del 75 %. Además, la instalación proporciona calor a alta
temperatura, con un valor de recuperación cercano al 100 % del calor térmico de
entrada durante la fase de carga pero con una temperatura claramente superior al
aportado en el proceso de carga (por encima de 600°C) .
Tabla 1: Principales datos acerca de las condiciones operativas en los lados
endotérmico, exotérmico y en el almacenamiento.
Especificaciones unidad valor bloque endotérmico
potencia térmica entrante MW 10 temperatura de reacción °C 315 presión de reacción bar 1 metanol entrante mol/s 100 porcentaje de metanol reaccionado % 100 almacenamiento
presión bar 50 temperatura °C 20 bloque exotérmico
potencia térmica producida MW 10, 5 temperatura de reacción °C 700 presión de reacción bar 50 flujo de gas de síntesis mol/s 300 fracción molar hidrógeno - 0, 667 fracción molar monóxido de carbono - 0, 334 porcentaje de gas de síntesis reaccionado % 100 Otros datos requeridos para llevar a cabo un proceso simulado en la instalación son
los que se muestran a continuación en la tabla 2.
Tabla 2: Principales datos usados para las simulaciones del proceso de la invención
en la instalación.
especificaciones unidad valor temperatura ambiente °C 20 diferencia de temperatura mínima en los intercambiadores de calor °C 20 rendimiento isentrópico de los compresores - 0, 87 rendimiento isentrópico de las turbinas - 0, 9 rendimiento mecánico - 0, 98 temperatura de separación líquido-gas °C 20 presión de descarga de la turbina bar 1
Los principales resultados obtenidos se muestran en la siguiente tabla, que es la tabla
3.
Tabla 3: Resultados de las simulaciones, en los cuales se especifican la duración de
carga y de descarga y los valores de rendimientos.
especificaciones Unidad valor fase de carga
potencia de compresión MWel 4, 5 potencia térmica neta absorbida del reactor endotérmico MWth (315°C) 10
duración h 12 fase de
descarga
potencia eléctrica neta producida de la turbina MWel 3, 3 potencia térmica producida a través de la reacción
MWth (700°C) 10, 5 exotérmica
duración h 12 rendimientos
rendimiento total - 0, 967 rendimiento térmico-térmico - 1, 05 rendimiento químico-químico - 0, 971 rendimiento eléctrico-eléctrico - 0, 75 La potencia liberada durante la fase de descarga también se puede regular. Los datos anteriores se refieren a una fase de carga de 12 h en la que solo se produce el almacenamiento de energía, y una fase de descarga consecuentemente de 12 h, en la que se libera toda la energía previamente almacenada.
DEFINICIONES
El rendimiento total se ha definido como la razón entre los flujos de energía salientes y entrantes en ausencia de caídas de presión o pérdidas térmicas en los componentes. La expresión de rendimiento total viene dada por:
_ Eturb+ (Gp*LHVp) +Qexo
n to t Qsol+Ecompr+ (Gmeth*LHVmeth)
donde los términos empleados se encuentran definidos en la tabla 4. El rendimiento térmico a térmico tiene en cuenta únicamente la relación entre el flujo térmico de entrada en el reactor endotérmico y la liberación por el proceso de metanación
Qexo (at 700 [° C])
n th-to-th " Qsol (at 315 [° C])
El rendimiento químico a químico tiene en cuenta solo la relación entre poder calorífico inferior (LHV) del gas de síntesis producido del reactor de metanización y el del metanol.
(Gp*LHVp)
"Hch-to-ch (Gmeth*LHVmeth)
El rendimiento eléctrico-a-eléctrico (o de recuperación eléctrica) expresa la razón entre la potencia eléctrica producida por la turbina y la utilizada para la compresión.
Eturb
1 |ei-to-ei E j-, compr
Tabla 4: Definición de términos utilizados en el cálculo de los rendimientos y sus valores.
símbolo significado unidad valor Eturb potencia neta producida de la turbina MW 3, 3 Ecompr potencia neta absorbida por la compresión MW 4, 5 Qsol potencia térmica neta absorbida por la reacción endotérmica MW 10 Qexo potencia térmica neta producida a través de la reacción MW 10, 5 exotérmica
Gp gasto másico del gas de síntesis kg/s 1, 95 LHVp poder calorífico inferior del gas de síntesis MJ/kg 32 Gmeth gasto másico de metanol kg/s 3, 2 LHVmeth poder calorífico inferior del metanol líquido MJ/kg 20, 09
EJEMPLO 2
En este ejemplo se ilustra el acoplamiento de la instalación de la presente invención a un ciclo combinado. Los resultados de este ejemplo de realización de la invención se refieren al diseño que se muestra en la figura 2 donde se muestra solo el bloque exotérmico de la instalación. El bloque endotérmico es idéntico al descrito en el ejemplo anterior. El exceso de calor generado durante la metanación (en el reactor exotérmico) se utiliza como sobrecalentador (o recalentador en otra posible configuración) para el ciclo de vapor (16) . Dicho ciclo de vapor (16) se muestra en la figura 3. El rendimiento eléctrico se ha calculado como la razón entre el flujo de salida de energía eléctrica y todos los flujos de energía entrantes (térmica, eléctrica y química) .
especificaciones unidad valor sistema
completo
rendimiento eléctrico bruto - 0, 583 potencia eléctrica producida en la fase de
descarga MW 54, 7 turbina de gas
presión de compresión óptima bar 26 gasto másico de aire entrante kg/s 65, 2 temperatura del aire entrante °C 20 presión del aire entrante bar 1 fracción molar de oxígeno en aire - 0, 21 fracción molar de nitrógeno en aire - 0, 79 temperatura de salida del compresor °C 488 temperatura de entrada en turbina °C 1250 temperatura de salida de la turbina °C 511 tipo de cámara de combustión - reactor adiabático potencia eléctrica neta producida MW 25, 1 ciclo de vapor
tipo - sin recalentamiento presión bar 280 temperatura máxima °C 620 asto másico de vapor kg/s 12, 6 temperatura expulsión gases de combustión °C 100 potencia eléctrica neta producida MW 17, 3 turbina
presión de descarga bar 1 potencia eléctrica producida neta MW 3, 3